Nantong Hu Vegetal Tong Desarrollo Agrícola Co.
1. Uso:
El elevador de la serie de aleación de aluminio está diseñado por nuestra empresa. La plataforma elevadora tiene una apariencia hermosa, de tamaño pequeño, operación liviana, flexible y conveniente; Con dos conjuntos de sistemas de elevación de control superior e inferior, la elevación es estable, segura y confiable. Es adecuado para la reparación, mantenimiento y limpieza de centros comerciales, hoteles, restaurantes, decoración de interiores, disposición de exposiciones, líneas de iluminación de espacios, tuberías, puertas y ventanas, y es adecuado para operaciones espaciales en talleres con áreas o espacios estrechos. Es una máquina de elevación ideal y es bien recibida por las masas. Usuarios bienvenidos.
2. Aviso:
2.1 Antes de utilizar el elevador, lea detalladamente el manual de instrucciones para comprender y dominar el procedimiento de funcionamiento de la máquina.
2.2 Los operadores deben estar familiarizados y dominar los procedimientos operativos de seguridad del Artículo 4.
2.2.1 Expandir (insertar) estabilizadores:
Para garantizar la seguridad personal y evitar accidentes, esta máquina está equipada con cuatro estabilizadores. Antes de usar, los estabilizadores deben estar completamente abiertos (inserte los estabilizadores en los casquillos del chasis por no menos de 200 mm cuando use los estabilizadores enchufables) y gire las manijas de los tornillos en la parte superior de los cuatro estabilizadores para hacer los pies sostienen firmemente el suelo.
2.2.2 Nivel de ajuste:
Ajuste los cuatro tornillos de avance de modo que las patas de apoyo estén firmemente apoyadas en el suelo y la base del equipo debe mantenerse nivelada
2.2.3 Inspección antes de la puesta en marcha
Antes de usar el elevador, realice una inspección exhaustiva de toda la máquina y lubrique las piezas correspondientes.
(1) Compruebe el sistema de cadenas: Antes de poner en marcha la máquina, compruebe cuidadosamente el estado de funcionamiento del sistema de cadenas y ajuste si es necesario para hacer las cadenas uniformemente apretados, bloquéelos con una tuerca de repuesto, lubrique todas las partes de la cadena y agregue un poco de aceite de motor 20 al piñón N°; la gente se para en el suelo y presiona los botones arriba y abajo. Verificar el funcionamiento de la máquina, ver si la cadena está desenganchada del piñón y ver si la placa de apoyo del piñón está floja;
(2) Verifique el tanque de combustible: Verifique si hay suficiente aceite hidráulico en el tanque de combustible antes de arrancar la máquina y rellénelo a tiempo si se encuentra que es insuficiente.
(3) Verifique el nivel de voltaje de la fuente de alimentación y verifique si la acción de cada interruptor automático es sensible:
(4) Para productos de doble columna, verifique si la elevación y el descenso de los rieles de guía en ambos lados están sincronizados. Si hay algún fenómeno asíncrono, se debe pedir al personal profesional y técnico que lo ajuste antes de su uso.
(5) Los elementos de inspección anteriores han sido depurados y aprobados de fábrica y no se requiere ningún ajuste antes de su uso. Se puede utilizar como referencia para el mantenimiento futuro.
2.2.4 Cómo trabajan los operadores en la plataforma:
El operador debe levantar la baranda desde el frente o ingresar a la baranda a través de una escalera y bloquear la baranda en la posición correcta. El operador se para en el centro y presiona el botón de subida para que la plataforma de trabajo suba lentamente, se detenga en la posición deseada y comience a trabajar. Al trabajar en alturas, las personas no deben sacudir ni montar a horcajadas sobre la barandilla para evitar accidentes. Pulse el botón de abajo para bajar. Si hay una falla repentina de energía durante el trabajo, el dispositivo de descenso manual de emergencia se puede activar para que el elevador aterrice de manera segura y regrese a la posición inicial.
2.2.5 Condiciones:
(1) Este producto es adecuado para uso en interiores o exteriores en condiciones sin viento (o con poca luz) y no se puede usar cuando la fuerza del viento está por encima del nivel tres;
(2) Cuando la temperatura de funcionamiento esté entre -30 °C y +40 °C, use aceite hidráulico antidesgaste alto N46 por encima de 0 °C y use aceite hidráulico antidesgaste alto N32 por debajo de 0 °C. Reemplazar el aceite hidráulico una vez al año;
(3) La máquina debe usarse en un entorno sin fuertes fuentes de vibración;
(4) Este producto debe usarse en un suelo sólido y plano. Está estrictamente prohibido moverse durante el uso, y está estrictamente prohibido usar sin patas de apoyo.
2.2.6 Falla y mantenimiento:
Falla |
Fallo Análisis de causas |
Método de eliminación |
plataforma de carga no puede levantarse |
1. Aceite hidráulico insuficiente 2. Fuga del tubo de entrada de aceite 3. El riel guía está atascado 4. La carga de trabajo es demasiado pesada 5. Las pequeñas ruedas guía o deslizadores se caen o se aflojan 6. Derrame de petróleo 7.Hay aire en el cilindro hidráulico 8. El anillo de sellado está dañado 9. La presión de la válvula reguladora de presión es pequeña. 10. Hay objetos extraños en la válvula solenoide o válvula unidireccional. |
1. Agregue suficiente aceite hidráulico 2. Apriete la junta del tubo de aceite 3. Verifique el riel guía 4. Compruebe si hay sobrecarga 5. Verifique el riel guía 6. Eliminar la fuga de aceite 7. Sacar el aire 8. Vuelva a colocar el anillo de sellado 9. Ajuste la válvula de presión 10. Limpiar la electroválvula o la válvula de retención |
plataforma de carga Escalada |
1. Hay aire en el sistema de aceite 2. La presión de la válvula de presión es demasiado alta |
1. Cuantas veces sin carga durante el viaje completo 2. Reajustar la válvula de presión |
Ruido de elevación en voz alta |
1. El sistema de aceite es anormal 2. La carga es demasiado grande 3. Si el riel guía de elevación está atascado |
1. Verifique el sistema de aceite 2. Aligerar la carga 3. Verifique el riel guía y elimine |
2.3 Mantenimiento: Cuando el tiempo de trabajo exceda las 200 horas o cada año, se debe limpiar el tanque de aceite y reemplazar el aceite hidráulico; después de dos años, debe ser revisado por profesionales; después de cinco años, debe devolverse a la fábrica para su evaluación y mantenimiento.
3. Procedimientos operativos de seguridad
3.1 Ascensores de la serie de aleación de aluminio, la carga nominal incluye el peso total de las personas y los artículos transportados y no se sobrecarga;
3.2 El nivel debe ajustarse antes del uso, de lo contrario no se puede usar;
3.3 No se permite que el elevador se mueva o ajuste la base durante el trabajo;
3.4 No está permitido subirse o pararse en la barandilla de la plataforma tripulada;
3.5 Debe ser utilizado sobre un suelo firme y plano y nunca está permitido su uso sobre un stand temporal, camión (camión, camión, carro descubierto, etc.), cama o plano saliente;
3.6 Cuando el elevador está funcionando, no se permite que la carga toque el costado para evitar accidentes;
3.7 Si el suelo es blando bajo los pies, se debe colocar un durmiente firme y ajustarlo de manera segura;
3.8 Cuando el ascensor está funcionando, no se permite que las personas se paren debajo del marco tripulado, y no se permite usar escaleras para aumentar la altura en el marco tripulado. No debe haber obstáculos tales como cables levantados y ramas que sobresalgan dentro del área de trabajo del elevador;
3.9 El elevador de aleación de aluminio no se puede inclinar. Cuando se utilice cerca de un muro alto, la altura de elevación no deberá ser mayor que la altura del muro alto;
3.10 Antes de usar el elevador de jardín, primero se deben aflojar los estabilizadores y, después de usarlos, se deben guardar y sujetar antes del transporte;
3.11 Cuando el ascensor del patio esté funcionando en la carretera, la velocidad máxima no deberá exceder los 40 km/h;
3.12 Antes de colocar o montar el elevador con estructura basculante, se debe insertar el pasador de posicionamiento en el orificio de la rueda y se debe conectar la barra de soporte antes de colocar o montar. Se debe tener cuidado para prevenir accidentes.
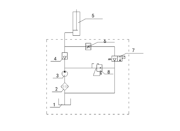
4. Diagrama esquemático hidráulico

1 |
Depósito de combustible |
2 |
Filtro de aceite |
3 |
Bomba de aceite |
4 |
La válvula de retención |
5 |
Cilindro de aceite |
6 |
La válvula del acelerador |
7 |
La válvula electromagnética |
8 |
Válvula de seguridad |
5. Foto:
